Product Summary
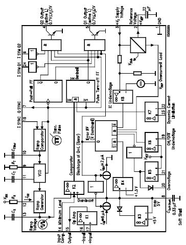
The TDA4700A is a control IC for single-ended and push-pull switched-mode power supply. The TDA4700A comprises digital and analog functions which is required to design highquality flyback, single-ended and push-pull converters in normal, half-bridge and full-bridge configurations. The component can also be used in single-ended voltage multipliers and speed-controlled motors. Malfunctions in electrical operation are recognized by the integrated operational amplifiers, which activate protective functions.
Parametrics
TDA4700A absolute maximum ratings: (1)Supply voltage, VS: -0.3 to 33V; Voltage at Q1, Q2, VQ: -0.3 to 33V, Q1, Q2 high; (2)Current at Q1, Q2, IQ: 70 mA, Q1, Q2 low; (3)Symmetry 1, 2, VSYM: -0.3 to 33V; (4)Sync output, VSYNC Q: -0.3 to 7V, SYNC Q high; ISYNC Q: 0 to 10mA, SYNC Q low; (5)Sync input, VSYNC I: -0.3 to 33V; (6)Input Cfilter, VI Cf: -0.3 to 7V;; (7)Input RT, VI RT: -0.3 to 7V;; (8)Input CT, VI CT: -0.3 to 7V;; (9)Input RR, VI RR: -0.3 to 7V; ; (10)Input CR, II CR: -10 to 10mA;; (11)Input comparator K2, K5, K6, K7, VI K: -0.3 to 33V ; (12)Output K5, VQ K5: -0.3 to 33 V; (13)Input op amp, VI Op Amp: -0.3 to 33V; (14)Output op amp, VQ Op Amp: -0.3 VS-1V; max. 7V; (15)Reference voltage, VREF: -0.3 VREF V; (16)Input Csoft start, VI soft start: -0.3 to 7 V; (17)Junction temperature, Tj: 150℃; (18)Storage temperature, Tstg: -55 to 125℃; (19)Thermal resistance system - air, Rth SA: 65K/W.
Features
TDA4700A features: (1)Feed-forward control (line hum suppression); (2)Symmetry inputs for push-pull converter; (3)Push-pull outputs; (4)Dynamic output current limitation; (5)Overvoltage protection; (6)Undervoltage protection; (7)Soft start; (8)Double pulse suppression.
Diagrams

![]() |
![]() TDA4010 |
![]() Other |
![]() |
![]() Data Sheet |
![]() Negotiable |
|
||||
![]() |
![]() TDA4050-B |
![]() Other |
![]() |
![]() Data Sheet |
![]() Negotiable |
|
||||
![]() |
![]() TDA4092 |
![]() Other |
![]() |
![]() Data Sheet |
![]() Negotiable |
|
||||
![]() |
![]() TDA4173 |
![]() Other |
![]() |
![]() Data Sheet |
![]() Negotiable |
|
||||
![]() |
![]() TDA4200-3 |
![]() Other |
![]() |
![]() Data Sheet |
![]() Negotiable |
|
||||
![]() |
![]() TDA4210-3 |
![]() Other |
![]() |
![]() Data Sheet |
![]() Negotiable |
|
||||
(China (Mainland))








